>
根据中国工厂网什么是pid的信息什么是pid,在半导体制造厂中什么是pid,PID和PIE都是常见的术语,PID是指过程控制器,可以通过反馈控制系统对制造过程的温度压力速度等参数进行实时控制,以确保产品质量和制造效率PIE是指过程误差指数,是衡量半导体芯片制造过程中误差的一个指标,通常用于评估制造质量和稳定性,可以说,PID主要是。
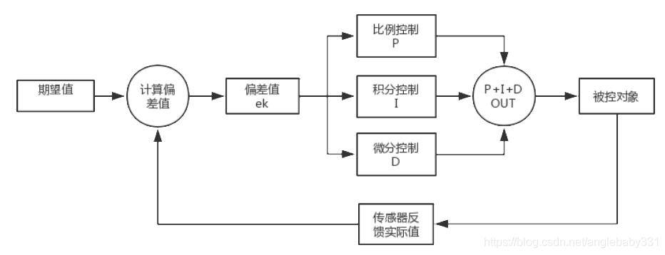
2I是指积分控制积分控制主要目的在于消除稳态误差3D是指微分控制在微分控制中,控制器的输出与输入误差讯号的微分,亦即与误差的变化率成正比关系微分控制控制的目的,是消除温度1大幅波动4进行一次PID运算就是一复次采样周期PID控制的采样时间就是每隔多长时间进行一次PID运算,并将结果。
PID比例积分微分控制是一种广泛应用的工业控制策略其核心在于通过比例P积分I和微分D三个环节的组合来实现对系统输出的精确控制具体来说比例环节P根据系统的当前误差et来调整控制量,误差越大,调整量也越大这一环节的主要作用是迅速响应系统的误差,使系统输出快速接近目标值比。

PID,自动化调节的一种基本的调节方式,应用的比较多也叫比例积分微分调节,作为化工类,电厂,水厂,比较常用的,万能的调节方式,在生产中得到什么是pid了广泛的应用,其中,绝大多数,比例积分是必须的,微分用的少一些,一般测量回馈反应慢的可能会用到,比如温度等包括以下基本的概念以单回路温度自控为。

1 PID控制器中的比例参数P主要作用是确定控制作用的基本强度它决定了系统响应中对误差的放大程度,比例越大,对误差的反应越敏感,系统响应速度越快,但过大的比例可能导致系统不稳定和超调2 积分参数I的作用是消除稳态误差它确保系统在长时间运行后能够准确到达设定点积分参数越大。
PID=port ID在STP生成树协议中,若在端口收到的BPDU中BID和path cost相同时,则比较PID来选择阻塞端口数字电视复用系统名词 PIDPacket Identifier 在数字电视复用系统中它的作用好比一份文件的文件名,我们可以称它为“标志码传输包” 工程控制和数学物理方面 PID比例积分微分英文全称为。
什么是PID控制PID控制,即比例积分微分控制,是一种广泛应用于工业自动化的控制策略它由三个基本控制动作组成比例Proportional积分Integral和微分Derivative,每个动作都对控制系统的输出产生影响,以实现对过程变量的精确控制PID控制器通过调整这三个控制动作的比例,可以有效地改善。
相关标签 :
上一篇: 从零开始学习单片机,新手学单片机如何入手
微信医疗(登记+咨询+回访)预约管理系统
云约CRM微信小程序APP系统定制开发
云约CRM体检自定义出号预约管理系统
云约CRM云诊所系统,云门诊,医疗预约音视频在线问诊预约系统
云约CRM新版美容微信预约系统门店版_门店预约管理系统
云约CRM最新ThinkPHP6通用行业的预约小程序(诊所挂号)系统联系电话:18300931024
在线QQ客服:616139763
官方微信:18300931024
官方邮箱: 616139763@qq.com